在工业生产过程中实现监视和控制需要用到各种自动化仪表、控制系统和执行机构,它们之间的信号传输既有微弱到毫伏级、毫安级的小信号,又有几十伏,甚至数千伏、数百安培的大信号;既有低频直流信号,也有高频脉冲信号等等,构成系统后有时往往发现在仪表和设备之间信号传输互相干扰,造成系统不稳定甚至误操作。出现这种情况除了每个仪表、设备本身的性能原因如抗电磁干扰影响性能差外,主要还有以下原因引起的。
多点接地形成“接地环路”影响:
由于各种原因可能使系统连接存在多点接地,这样设备之间的信号参考点之间可能存在电势差,从而形成“接地环路”造成信号传输过程中失真(如图1)。
解决“接地环路”信号失真,根据理论和实践分析,有三种解决途径:
第一种:所有现场设备不接地,这样过程环路只有一个接地点,不能形成回路,这种方法看似简单,但在实际应用中往往很难实现,因为某些设备要求必须接地才能保证测量精度或确保人身安全,也有某些设备可能因为长期遭到腐蚀和磨损后或气候影响而造成绝缘下降形成新的接地点。
第二种:设法让两接地点的电势相同(如图1,V1=V2),但由于接地点的电阻受地质条件及气候变化等众多因素的影响,这种方案其实在实际中也无法完全能做到。
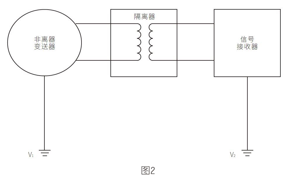
第三种:在各个过程环路中使用信号隔离方法,断开过程环路,同时又不影响过程信号的正常传输,从而比较彻底解决接地环路问题(如图2)。
多点接地形成“接地环路”影响:
在工业过程监控系统中,常常碰到测量信号不稳定的情况,一种:电磁干扰引起(如图3)。一种可能高频信号渗入。如电流信号输出控制变频器,变频器高频干扰渗入信号中,这样常常碰到控制使变频器和阀门工作不稳定、不正常,如图4。
解决电磁干扰,高频信号渗入影响,根据实验经验,在两个设备信号连接之间加适当的信号隔离器是最有效的方法之一。示意如图5、图6、图7。






