QY球友会

QY球友会安全栅GS8547-EX如何与西门子S7-300 PLC匹配接线?
Tags:隔离式安全栅 QY球友会安全栅GS8547-EX如何与西门子S7-300 PLC匹配接线? 2020-09-23 QY球友会安全栅GS8547-EX如何与西门子S7-300 PLC匹配接线? 6049

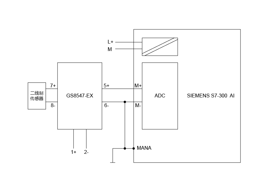
QY球友会隔离式安全栅GS8547-EX与西门子S7-300 PLC接线示意图如下:


QY球友会安全栅GS8547-EX如何与西门子S7-300 PLC匹配接线?


GS8547-EX输出为有源4-20mA,故此时需要调整S7-300背板为四线制模式,即“C



西门子S7-300 PLC背板接线示意如下:

 

QY球友会安全栅GS8547-EX如何与西门子S7-300 PLC匹配接线?

QY球友会GS8547-EX产品及接线示意如下:

QY球友会安全栅GS8547-EX如何与西门子S7-300 PLC匹配接线?

QY球友会安全栅GS8547-EX如何与西门子S7-300 PLC匹配接线?



以上如有疑问或需更多支持,请与QY球友会联系:


销售服务:  

技术支持:400 881 0780

邮 箱:chenzhu@nttlhj.com




Recommend Archive:
1
2
3
go contrast
empty contrast
My Enquiry
电话
电话
My Enquiry
0
Top
Top
QY球友会 QY球友会 QY千亿国际 QY千亿国际 QY千亿国际 QY千亿国际 QY千亿国际 QY千亿国际